Wanna fly a SR-71 Blackbird? RTFM.

rein di, 05/11/2010 - 22:39
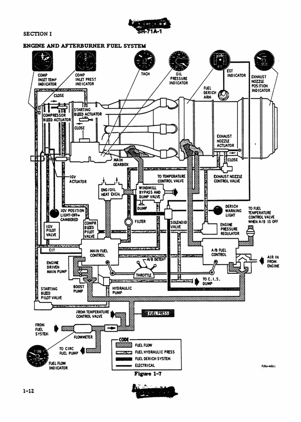
It's the awesomest spy plane ever -- the SR-71 set speed and altitude records, flying 85,000 feet in the air with a speed of 2,000 mph. Less importantly from a military standpoint, it was super cool looking. Alas, all things must come to an end and the Blackbird was decommissioned in 1998. On the bright side, that means the flight manual has been declassified. Not all of the pages are available, but those that are pack all sorts of fascinating details. Check it out!
MZ_AltTransportation-Badge.gif
Read more | Permalink | Comments | Read more articles in Transportation | Digg this! [MakeZine]

Lokatie

United States
37° 24' 57.5352" N, 116° 22' 31.5372" W
US