Mechanic Ape Feest!

rein di, 07/20/2010 - 12:40

zaterdagavond 31 juli 2010 is het feest bij de Mechanische Aap. Iedereen is welkom voor de presentatie van MovieQ, een animatiefilm door Ruud van Veen, live muziek, geluidskunstenaars, video en veel meer.

Lama flight over Tweehek

rein do, 07/15/2010 - 10:47

Lama helicoptervlucht boven het terrein van Tweehek recreatie in Westdorp, Drenthe. Dit is de eerste vlucht waarbij de Lama (met camera) ruim boven de boomgrens is gekomen en weer zonder problemen is geland.

http://www.youtube.com/watch?v=GJl24ONEHoA

Robot stampede in stopmotion

ruud zo, 06/20/2010 - 22:36

Hoe in het mooie ijsrijke kristalijsland de dappere en onverzadigbare ridder Joris Bezemeelt, met zijn grote en edele zwaard genaamd Ex-Saliebier, de eveneens grote maar minder verzadigbare en slechte (dus boze) mechanosauris giganticus robosapien de genadeprik toebrengt.

http://www.youtube.com/watch?v=3hNc58ZjKHE

Air acrobatics

rein za, 06/19/2010 - 22:18

Testvlucht met de Silverlit Speedy Plus. Dit viermotorige vliegtuig is zeer wendbaar en kan tegen een beetje wind. Het toestel heeft nu al meerdere crashes overleefd zonder kleerscheuren op te lopen.

http://www.youtube.com/watch?v=hoj9TnXRkyE

Open Source support team

rein zo, 06/13/2010 - 21:13

Je kunt bij Theo's Mechanische Aap terecht indien je vragen of problemen hebt met je Linux laptop. De leden van TMA gebruiken zelf Ubuntu, Debian, Archlinux e.v.a. en  hebben redelijk veel ervaring met Linux en een groot aantal applicaties zoals Firefox, LibreOffice, Gimp, Blender, Apache, etc...

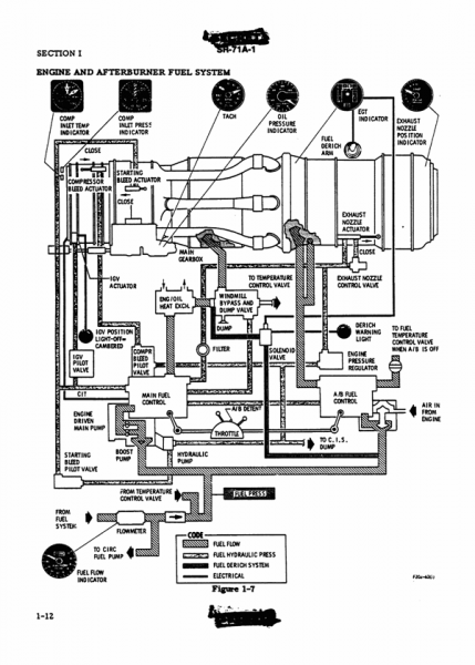
Wanna fly a SR-71 Blackbird? RTFM.

rein di, 05/11/2010 - 22:39
It's the awesomest spy plane ever -- the SR-71 set speed and altitude records, flying 85,000 feet in the air with a speed of 2,000 mph. Less importantly from a military standpoint, it was super cool looking. Alas, all things must come to an end and the Blackbird was decommissioned in 1998. On the bright side, that means the flight manual has been declassified. Not all of the pages are available, but those that are pack all sorts of fascinating details. Check it out!

These guys build robots for fun

Anonymous (niet gecontroleerd) ma, 05/10/2010 - 22:06

Marcus van Soest is artist, videoblogger, makes documentaries and is the newest member of Theo's Mechanic Ape.
He made the painting at this page (Elephant Poubelle).

The videoclip was shot during the visit of Marcus at Theo's Mechanic Ape. Keywords: Documentary and humoristic. Robo Sapiens, flying robots, micro helicopters, a philosopher, a robo specialist and a bunch of apes... Not monkeys! A Fnurkus Artvark production..

Visit marcus site at http://artvlog.net and become a member of the Planet Artvlog community. Planet Artvlog is 100% Theo approved.

http://www.youtube.com/watch?v=Ak8HSy1E-Qg

Pagina's